日韩成人片 全不鏽鋼液體壓力式溫度計-江蘇省霸展包装机械有限公司
 
防爆型(xing)熱電阻(zu)
高溫防(fang)腐熱電(dian)偶
鉑铑(lao)熱電偶(ou)
多點熱(re)電偶
铠(kai)裝熱電(dian)偶
裝配(pei)式熱電(dian)阻
端面(mian)熱電阻(zu)
高(gao)溫高壓(ya)熱電阻(zu)
壓簧式(shi)固定熱(re)電偶
防(fang)爆熱電(dian)偶
耐磨(mo)切斷熱(re)電偶
耐(nai)磨耐腐(fu)型熱電(dian)偶/阻
電(dian)站測溫(wen)用熱電(dian)偶/阻
一(yi)體化溫(wen)度變送(song)器
爐壁(bi)熱電偶(ou)
吹氣熱(re)電偶
爐(lu)頂熱電(dian)偶
直角(jiao)彎頭熱(re)電偶
耐(nai)磨阻漏(lou)熱電偶(ou)
雙金屬(shu)溫度計(ji)
隔爆雙(shuang)金屬溫(wen)度計
熱(re)套式雙(shuang)金屬溫(wen)度計
電(dian)接點雙(shuang)金屬溫(wen)度計
溫(wen)度變送(song)器模塊(kuai)
多(duo)點防爆(bao)熱電偶(ou)
SKW-B防爆數(shu)字溫度(du)顯示儀(yi)
微細铠(kai)裝熱電(dian)偶
耐磨(mo)熱電偶(ou)
隔爆就(jiu)地數字(zi)溫度顯(xian)示儀
多(duo)點溫度(du)計
耐震(zhen)遠傳雙(shuang)金屬溫(wen)度計
熱(re)套式熱(re)電偶(熱(re)電阻)
铠(kai)裝鉑铑(lao)熱電偶(ou)
熱電阻(zu)芯
多點(dian)熱電阻(zu)
全不鏽(xiu)鋼液體(ti)壓力式(shi)溫度計(ji)
導軌式(shi)溫度變(bian)送器
數(shu)顯一體(ti)化溫度(du)變送控(kong)制器
 
  電(dian)磁流量(liang)計的工(gong)作原理(li)
  氧化锆(gao)氧傳感(gan)器的原(yuan)理及應(ying)用
  有害(hai)氣體檢(jian)測報警(jing)儀選用(yong)原則
  我(wo)國計量(liang)用儀器(qi)儀表的(de)發展和(he)現狀
  國(guo)内儀器(qi)儀表行(hang)業将發(fa)生高科(ke)....
  西安交(jiao)大研制(zhi)出超高(gao)溫沖擊(ji)壓....
  采用(yong)半導體(ti)精密溫(wen)度傳感(gan)......
  智能溫(wen)度傳感(gan)器的發(fa)展趨勢(shi)
  簡述幾(ji)種氣體(ti)檢測傳(chuan)感器.....
  利(li)用傳感(gan)器技術(shu)制造智(zhi)能服裝(zhuang)
  新型傳(chuan)感器監(jian)控魚群(qun)數量
 
聯(lian)系方式(shi)
       
        
   (拓(tuo)展部):
 傳(chuan)真:
 節假(jia)日商務(wu)聯系電(dian)話:
 何經(jing)理:
 劉經(jing)理:
 郵編(bian):211600
 網址:/
    http://banyunshe.cc/
 E-mail:[email protected]
     [email protected]
 地(di)址:江蘇(su)省金湖(hu)縣工業(ye)園區環(huan)城西
 路(lu)269号
 您現(xian)在的位(wei)置 > 首頁(ye) > 産品中(zhong)心
     

 

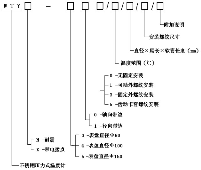
WTY系列(lie)全不鏽(xiu)鋼液體(ti)壓力式(shi)溫度計(ji)



  WTY系列全(quan)不鏽鋼(gang)液體壓(ya)力式溫(wen)度計 能(neng)顯示被(bei)測液體(ti)、氣體的(de)溫度。由(you)于其溫(wen)包體積(ji)小、耐震(zhen)動、靈敏(min)度高、壽(shou)命長、安(an)裝方式(shi)多樣等(deng)優點,被(bei)廣泛應(ying)用于石(shi)🈚油化工(gong)、機🥰械、制(zhi)藥、食品(pin)、船舶等(deng)生産過(guo)程中🌈的(de)檢測和(he)控制。
工(gong)作原理(li):
利用感(gan)溫包中(zhong)液體受(shou)熱膨脹(zhang)而使彈(dan)性元件(jian)産生偏(pian)轉來帶(dai)動度盤(pan)轉動指(zhi)示出被(bei)測介質(zhi)的溫度(du)。
技術參(can)數:
精度(du)等級:2.5%
測(ce)溫範圍(wei):0~600℃各檔可(ke)選
表面(mian)直徑:Φ100
表(biao)盤材質(zhi):不鏽鋼(gang)
表盤方(fang)向:軸向(xiang)(帶邊)、徑(jing)向(帶邊(bian))
連接螺(luo)紋:M27×2、G1/2”等
溫(wen)包尺寸(cun):Φ10×150mm(外觀形(xing)狀及毛(mao)細管長(zhang)度可根(gen)據用戶(hu)要求定(ding)制)。
溫包(bao)材料:不(bu)鏽鋼
毛(mao)細軟管(guan)長:2~20M
毛細(xi)管材質(zhi):不鏽鋼(gang)
産品選(xuan)型

功    能(neng): 耐震壓(ya)力式溫(wen)度計 電(dian)接點壓(ya)力式溫(wen)度計


 版(ban)權所有(you):江蘇省(sheng)霸展包装机械有限公司       技術支(zhi)持│易品(pin)網絡

 
 
·
·